专业工艺包设计与工程服务

20年技术积累 | 60+工业化工艺包 | 全球化服务

600+ 专业员工
60+ 工艺包技术
15+ 国际项目
Chemical Plant
01

N-甲基吡咯烷酮(NMP)工艺包

高效连续化生产工艺 | 年产能80,000吨

工艺概述

NMP采用GBL(γ-丁内酯)与纯甲胺反应的先进工艺路线,通过管式绝热反应器实现连续化生产。该工艺技术成熟可靠,已安全运行15年以上。

核心技术参数

  • 反应压力: 10.0 MPa(G)
  • 反应温度: 250°C
  • 停留时间: 约2小时
  • 操作弹性: 60%~120%
  • 自动化程度: 高度自动化DCS控制

工艺优势

能耗低

♻️

废水零排放

🔒

安全可靠

📈

产品质量稳定

NMP Reactor

管式反应器核心设备

NMP生产原料及动力消耗对比 (80,000吨/年)

项目 吨耗/小时消耗
GBL (吨) 0.99
纯甲胺 (吨) 0.32
动力电 (kWh) 488
循环水 (吨) 260
蒸汽 (吨) 2.44
导热油 (kW) 2400

工艺流程

NMP Process Flow

γ-丁内酯与纯甲胺按摩尔比配料 → 预热混合 → 胺化反应 → 脱甲胺 → 脱水 → 精馏 → 成品NMP

应用案例

Maiqi Chemical

河南某公司

河南园区 | GBL/NMP项目 | 投资7200万元

Dongjing Bio

内蒙古某公司

内蒙工业园区 | 年产10万吨GBL | 投资1.1亿元

Zhuhai Shengtai

广东某科技公司

广东工业园区 | 电极辅助材料精制项目

02

超高纯氯气(6N级)提纯工艺

半导体级电子化学品 | 纯度≥99.9999%

工艺特点

采用优先脱除三氯化氮敏感物质的安全工艺路线,通过连续两级精馏提纯获得6N以上的超高纯电子级液氯。精馏后的塔顶工艺弛放气体,采用回收利用技术综合利用,产品得率可达80%左右。

技术亮点

  • ✓ 优先脱除三氯化氮,提高安全性
  • ✓ 回收脱轻弛放气体,提高收率
  • ✓ 无动力无污染充装系统
  • ✓ 副产次氯酸钠,实现绿色循环
  • ✓ 彻底消除"三废"排放

产品规格

产能 100吨/月 (连续开车24天)
纯度 ≥99.9999% (6N级)
操作弹性 60%~110%
副产物 有效氯≤10.5%次氯酸钠 (约180吨/月)
Chlorine Purification System

超高纯氯气提纯系统

超高纯氯气提纯工艺纯度变化

工艺流程阶段 纯度 (%)
液氯进料 98.5
脱NCl₃ 99.2
脱轻塔 99.8
脱重塔 99.99
产品罐装 99.9999

设备投资概算

设备类型 投资比例 (%)
精馏塔系统 45
压缩机系统 25
仪表控制系统 15
储罐系统 10
其他设备 5

工艺流程步骤

1

液氯进料

ISO-TANK卸料 → 计量系统

2

脱NCl₃

三氯化氮处理系统

3

两级精馏

脱轻塔 + 脱重塔

4

无动力罐装

T/Y瓶 + DOT气瓶

应用领域

🖥️

半导体制造

📱

电子元器件

☀️

光伏产业

🔬

精细化工

03

氢能工程设计业绩

加氢站 | 制氢站 | 氢气纯化 | 全产业链服务

河北英科石化工程有限公司致力于推动氢能产业高质量发展,力争作为业内最具价值的氢能专业设计团队。我们的设计业绩涵盖水电解制氢、甲醇制氢、供氢站、加氢站、氢气纯化等全产业链环节。

项目类型

加氢(含制氢)站典型项目

Yutong
河南某公司

年产5000台客车专用车产能提升项目加氢站

2014年设计 | 正常运营
  • 储氢能力: 576kg
  • 三级加氢站
Ruihui
广东某能源公司

广东某加氢站

2016年设计 | 正常运营
  • 长管拖车: 4000Nm³
  • 高压集气管束: 25MPa & 45MPa
Changling
吉林省某公司

某20万千瓦风电制氢国家示范项目

2016年设计 | 正常运营

水电解制氢站项目

小型制氢站 (5-15Nm³/h)

工作压力: 3.2MPa

  • 中国国电集团某电厂
  • 国电黑龙江某公司
  • 广西某电厂
  • 台湾某厂 (2×200Nm³)
中型制氢站 (200Nm³/h)

工作压力: 1.5MPa

  • 江西省某公司
大型制氢站 (300-350Nm³/h)

工作压力: 1.6-2.0MPa

  • 江西省某公司
  • 福建某公司 (8套设备)

氢能工程产能数据

项目类型 产能 (Nm³/h)
大型制氢站 2000-10000
中型制氢站 500-2000
小型制氢站 100-500
加氢站 500-2000

甲醇分解制氢项目

内蒙古某公司

200m³/h 甲醇分解制氢装置

工作压力: 1.2MPa

山东某公司

400m³/h 甲醇分解制氢装置

工作压力: 1.2MPa

Methanol Hydrogen Production

甲醇制氢装置典型设备布置

国际项目

🇮🇳

印度某公司

QCNB200-1.5型水电解制氢站

🇹🇷

土耳其某钢厂

QCNB80-1.5型水电解制氢站

🇮🇳

印度某钢厂

QCNB120-1.5型水电解制氢站

🇮🇩

印度尼西亚某电厂

CNDQ-5/3.2型水电解制氢站

04

硝基胍及硝酸胍工艺包

年产4000吨硝基胍 + 2000吨硝酸胍

技术合作方

江苏某公司

全球烟碱类农药中间体重要生产商,国内菊酯类农药中间体重要生产商。主要强势产品硝酸胍、硝基胍、甲基硝基胍等市场占有率达70%~90%。与先正达、拜耳、巴斯夫、FMC等国际领先农药公司建立长期合作关系。

  • ✓ 拜耳、先正达唯一供应商
  • ✓ 国内军工唯一供应商
  • ✓ 技术安全运行15年以上
  • ✓ 产品质量稳定,环境友好

硝酸胍工艺

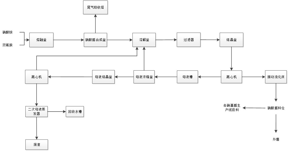
工艺原理

硝酸铵与双氰胺的合成反应。双氰胺和硝酸铵分别通过管链输送系统送至计量料仓,在熔融釜中按2:1比例混合溶解后进入合成釜,在120°C下进行反应。

反应方程式:

C₂H₄N₄ + NH₄NO₃ → CH₆N₄O₃ + NH₃ + HNO₃

生产步骤

  1. 硝酸胍合成 (温度140-220°C)
  2. 溶解与过滤 (布袋过滤器)
  3. 重结晶 (降温至10°C)
  4. 离心分离与干燥 (振动流化床)
  5. 母液回收浓缩

产品指标

硝酸胍含量 ≥95.5%
硝酸铵含量 ≤1.5%
灰分 ≤0.10%
水溶物 ≤0.3%

硝基胍工艺

工艺原理

硝酸胍在硫酸作用下脱水生成硝基胍。采用连续流动工艺,通过一级合成釜、二级合成釜和冰解釜三级反应系统,确保反应温度精确控制。

反应方程式:

CH₆N₄O₃ + H₂SO₄ → CH₄N₄O₂ + H₂O

生产步骤

  1. 一级合成 (温度35±1°C, 硫酸/硝酸胍=1:1.8)
  2. 二级合成 (温度32°C, 连续反应)
  3. 冰解 (加入预冷冰解水, 15-18°C)
  4. 真空带式过滤 (三阶逆流洗涤)
  5. 打浆与喷雾干燥

产品指标

硝基胍含量 ≥98%
水分 25%
pH值 2.0~3.0
平均粒径 3.4~6 μm

工艺流程图

Guanidine Nitrate Flow

精制硝酸胍工艺流程

Nitroguanidine Flow

无水硝基胍工艺流程

项目投资预算

硝酸胍主设备

950万元

硝基胍主设备

2050万元

公用工程设备

1450万元

检测设备

150万元

安装费用

1800万元

土建费用

5551万元

项目总投资

11,951万元

不含土地、技术转让、行政管理及流动资金

硝基胍及硝酸胍投资分布比例

投资类别 占比 (%)
设备投资 55
安装工程 20
电气仪表 15
防腐保温 5
其他费用 5

成功案例

Nantong Tianze

江苏某公司

  • 硝酸胍产能: 24,200吨/年
  • 硝基胍产能: 25,000吨/年
  • 运行状态: 正常运营
05

工艺包服务体系

60+工业化工艺包 | 氟化工 | 精细化工 | 电子化学品 | 新能源

常州品苏科技有限公司经过多年的运行与技术积累,并与各大院校合作开发工艺包,帮助生产企业进行技术改造,提升生产自动化水平,用先进的连续化生产工艺替代原落后的间隙、手工操作。目前拥有60多个工业化的化工、石化、医药、新能源、新材料的工艺包。

工艺包分类

⚗️

氟化工产品工艺包

有机氟化工 (17项)
乙炔 二氟乙烷(R152a) 二氟一氯乙烷(R142b) 偏氟乙烯(VDF) 聚偏氟乙烯(PVDF) 二氟一氯甲烷(R22) 二氟甲烷(R32) 四氟乙烯(TFE) 六氟丙烯(HFP) 七氟丙烷(R227) 五氟乙烷(R125) 氟橡胶(FKM) 聚四氟乙烯(PTFE) PFA FEP ETFE 六氟环氧丙烷(HFPO) PPVE 六氟丙酮(HFA) 双酚AF 六氟异丙醇(HFIP) 全氟己酮 七氟溴丙烷 六氟丁二烯(HFBD)
无机氟化工 (6项)
六氟磷酸锂(LiPF₆) 氟化铝(AlF₃) 氟锆酸(H₂ZrF₆) 氟钛酸(H₂TiF₆) 氟硼酸钾(KBF₄) 氟硅酸钾(K₂SiF₆)
🧪

精细化工产品工艺包

萘系列产品 (3项)
精萘 2-萘酚 2,3酸
💻

电子化学品工艺包

高纯电子化学品 (10项)
50%硫酸 过氧化氢溶液 氨水 盐酸 硝酸 氢氟酸 氟化铵 异丙醇 丙酮 冰醋酸
混配型高纯电子化学品 (12项)
LCD级光阻剥离液 二氧化硅蚀刻液 缓冲蚀刻液 氢氧化四甲基铵 干蚀刻残留去除液 显影剂 草酸蚀刻液 铝蚀刻液 IC级光阻剥离液 铬蚀刻液 混合清洗液 混合蚀刻液
高纯电子特气 (10项)
高纯氨气(7N级) 高纯硅烷(SiH₄) 高纯三氟化氮(NF₃) 高纯氩气(Ar) 高纯氦气(He) 高纯氮气(N₂) 高纯氧气(O₂) 高纯氢气(H₂) 高纯六氟化硫(SF₆) 高纯氯气(Cl₂)
🏭

基础原料产品工艺包

氯碱化工 (4项)
氢氧化钠(NaOH) 氢氧化钾(KOH) 氯气(Cl₂) 氯化氢及盐酸(HCl)
合成氨及硝酸 (4项)
合成氨(NH₃) 硝酸(HNO₃) 硝酸铵(NH₄NO₃) 氮肥系列
磷化工 (4项)
黄磷(P₄) 氯化磷(PCl₃) 三氯氧磷(POCl₃) 含磷阻燃剂
硫化工
硫酸(H₂SO₄) 发烟硫酸 硫化工其他产品
🔋

新能源工艺包

电池正负极材料 (9项)
四氧化三锰(Mn₃O₄) 四氧化三钴(电池级) 三元前驱体(NMC) 高镍三元正极材料(NCA) 新型硅碳负极材料 硬碳负极材料 磷酸锰铁 高性能锰酸锂
电解液及添加剂 (9项)
电解液 三氟甲磺酸锂 二氟磷酸锂(LiDFP) 二氟草酸磷酸锂(LiDFOP) 二草酸硼酸锂(LiBOB) 四氟硼酸锂(LiBF₄) 二氟草硼酸锂(LiDFOB) DMPBF₄

全球化布局

响应国家"一带一路"布局,品苏科技已成功在俄罗斯、越南、泰国、老挝、印度尼西亚、土库曼斯坦、津巴布韦、阿曼、埃及、伊朗、坦桑尼亚、刚果布、秘鲁、埃塞俄比亚等国签约,转让工艺包与工程设计、设备供应、工程总承包业务。

15+ 合作国家
30+ 国际项目
Global Presence

"五个便于"设计理念

📋

便于办理政府许可手续

协助项目立项、规划报批、安全审查、环评等政府许可手续

🤝

便于推动上游单位工作

为技术提供方、安评、环评等上游单位提供基础资料包

🛒

便于采购

提供设备选型、材料选型、供应商推荐及招标采购配合

🏗️

便于施工

提供技术交底、现场服务、设计疑义解答及竣工验收

⚙️

便于企业运营管理

配合编制运营文件、提供安全检查指导及改造方案讨论

联系我们

📍

地址

江苏省常州市天宁区黑牡丹科技园16幢

Building 16, Black Peony Changzhou Science Park, Tianning District, Changzhou

📞

电话

设计经营部:139 1232 2448

✉️

邮箱

abel.liu@163.com

👤

联系人

刘经理